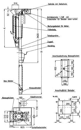
Jet Loader Tele-Rondo Type JBM 200

Areas of application:
The loader TYPE JBM 200 TELE-RONDO is a special loader for the charging of silo vehicles which are to be loaded with easily de-mixable bulk goods such as, for example, dry mortar.
Bulk goods of varying weights and large fall heights cause de-mixing problems if standard loaders are employed.
This leads to quality losses.
The de-mixing of such bulk goods will practically be prevented by using the TELE-RONDO TYPE JBM 200.
Operation:
Place the silo vehicle under the TELE-RONDO with a precision of 50 mm. The TELE-RONDO discharge cone sets itself on to the silo dome opening and the telescoping pipes dip further into the silo vehicle.
Thus, only a free fall height of 200 - 400 mm remains. Because of the minimum free fall height and the automatic gradual raising of the telescoping pipes via the level control as the vehicle is filling, the demixing of bulk good com-ponents with differing weights is prevented.
When the maximum filling level in the silo vehicle is reached, two maximum level indicators see to it that either the filling equipment is shut off or shut-off devices are switched off to close.
When the TELE-RONDO is raised the closure cone prevents post trickling of material and the ingress of circulation air and thus humidity into the loader.
Material/design:
Steel and various stainless steels are available. Painting is hammer tone, silver grey,
other finishes on request
Technical data:
Nominal width: 200 m
Capacity: 100 m3/h
Lower edge of the discharge cone (extended): approx.. 3.400 mm
Lifting motor: 1,1 kW
Lifting motor voltage: 400, 500, 690/50 Hz
Level indicator and maximum level indicator voltage: 24V/DC
Advantages:
· Mature technology through further development of the JET LOADER TYOPE JBM 220 QUADRO
· Integrated level indicator automatically adapts the telescoping length of the loader to the actual
filling level
· TELE-RONDO in conjunction with cross- and length positioning equipment represents the
optimum loading solution for special, de-mixing prone bulk goods


| standard | contracted version | |
|---|---|---|
| A | 1800 | 1590 |
| B | 4600 | 3600 |
| lift | 2480 | 2100 |